Przekaźnik bistabilny BIS-412M 230 V hotelowy z wyzwalaniem grupowym i pamięcią połóżenia styku
Elektroniczny przekaźnik bistabilny umożliwia załączenie oświetlenia lub innego urządzenia z kilku różnych punktów za pomocą równolegle połączonych przycisków sterujących.
Przeznaczenie
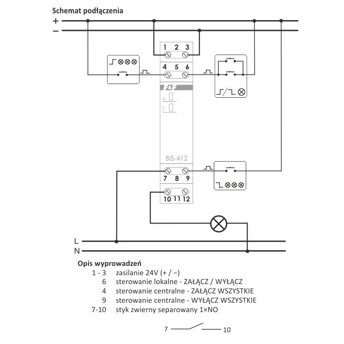
Przekaźniki serii BIS-412 pozwalają na budowanie grup przekaźników składających się z min. 2 szt., dla których możliwe jest dodatkowo sterowanie centralne na zasadzie "Włącz wszystkie" oraz "Wyłącz wszystkie". Jednocześnie każdy sterownik w grupie może być sterowany niezależnie z użyciem wejścia sterowania lokalnego.
Pamięć styku
Po załączeniu zasilania zostanie przywrócony stan przekaźnika jaki był w momencie wyłączenia zasilania.
Działanie
Sterowanie lokalne - załączenie odbiornika następuje po impulsie prądu spowodowanym naciśnięciem dowolnego przycisku chwilowego (dzwonkowego) podłączonego do wejścia sterowania lokalnego. Wyłączenie odbiornika nastąpi po następnym impulsie lub po zaniku zasilania. Przyciski sterowania lokalnego łączy się równolegle.
Sterowanie centralne - po impulsie spowodowanym naciśnięciem przycisku chwilowego podłączonego do wejścia sterowania centralnego, nastąpi wyłączenie wszystkich odbiorników. Analogicznie po impulsie spowodowanym naciśnięciem przycisku chwilowego podłączonego do wejścia sterowania centralnego, nastąpi włączenie wszystkich odbiorników.
Cechy:
Napięcie zasilania 165÷265 V AC
Sterowanie lokalne TAK
Maksymalny prąd obciążenia AC-1 16 A
Element wykonawczy przekaźnik
Konfiguracja styków 1 × NO/NC
Separacja styku TAK
Odporność na prądy udarowe - współpraca z LED NIE
Ilość kanałów 1
Funkcjonalność grupowy (hotelowy)
Opóźnienie zadziałania 0,1 ÷ 0,2 s
Prąd impulsu sterującego mniej niż 5 mA
Współpraca z przyciskami podświetlanymi TAK
Pamięć stanu po zaniku zasilania TAK
Funkcja załącz na czas NIE
Dedykowane wejścia sterowania centralnego TAK
Przyłącze zaciski śrubowe 2,5 mm²
Moment dokręcający 0,4 Nm
Pobór mocy 0,7 W
Temperatura pracy -25 ÷ 50 °C
Wymiary 1 moduł (18 mm)
Montaż na szynie 35 mm
Stopień ochrony IP20
UWAGA! BIS-412M 230V może współpracować z przyciskami podświetlanymi (ΣI<5mA).
Cena dotyczy 1 szt.
ZH